Wczytuję dane...
Model: 61109
Kod producenta: T228
Waga produktu: 1.0000 kg
Realizacja zamówienia: 24 godzin
Wysyłka: Wysyłka gratis!
Producent: oxt
Zawartość opakowania: 1 szt.
netto [ szt. ] 61.49 PLN
brutto [ szt. ] 75.63 PLN
Opis produktu

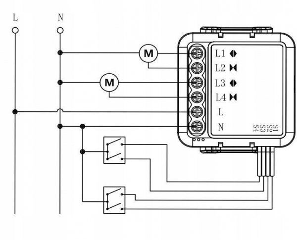
Moduł OXT mini sterownik 2 rolety WiFi TUYA T228

Model: T228

Najważniejsze cechy – OXT mini sterownik 2 rolety WiFi TUYA T228

  • Łatwe sterowanie roletami z każdego miejsca dzięki aplikacji mobilnej TUYA.
  • Obsługa dwóch rolet jednocześnie, co pozwala na pełną synchronizację.
  • Kompatybilność z asystentami głosowymi, takimi jak Google Assistant i Amazon Alexa.
  • Szybka i prosta instalacja bez potrzeby modyfikacji istniejącej infrastruktury.
  • Bezpieczna i stabilna sieć WiFi 2.4GHz dla niezawodnej łączności.
  • Możliwość ustawienia harmonogramów automatycznego otwierania i zamykania rolet.
  • Estetyczny, kompaktowy design idealnie pasujący do każdego wnętrza.
  • Funkcja odwracania kierunku obrotów silnika dla różnych typów rolet.
  • Zarządzanie dostępem – możliwość dodania innych użytkowników do kontroli rolet.
  • Ochrona prywatności dzięki szyfrowanym połączeniom z aplikacją.
  • Bezpieczeństwo działania w postaci ochrony przed przegrzaniem.
  • Wsparcie dla Amazon Alexa, Google Assistant i wielu innych platform smart home.
  • Rozbudowane opcje scenariuszy automatyki domowej.
  • Możliwość integrowania z innymi urządzeniami ekosystemu TUYA.
  • Intuicyjna obsługa poprzez aplikację mobilną.
  • Energooszczędność dzięki precyzyjnemu sterowaniu położeniem rolet.
  • Wytrzymała konstrukcja zapewniająca długą żywotność urządzenia.
  • Wysoka jakość wykonania gwarantowana przez markę OXT.
  • Aktualizacje oprogramowania zapewniające najnowsze funkcjonalności.

Specyfikacja techniczna – OXT mini sterownik 2 rolety WiFi TUYA T228

ProducentOXT
ModelT228
KomunikacjaWiFi 2.4GHz
KompatybilnośćRoleta
PlatformaTUYA Smart
Zasilanie230V
Obsługiwane rolety2
Wymiarymini
Dodatkowe funkcjeZdalne sterowanie, Harmonogramowanie, Integracja z asystentami głosowymi
Gwarancja24 miesiące
Opinie Klientów